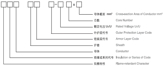
电力电缆
用途
● 本产品适用于交流额定电压0.6/1.0kV的线路中,供输、配电能用。阻燃电力电缆适用于要求阻燃的场合。耐火电缆适用于高层建筑、大型商场等人口密集地区等需要防火救生的场合。
执行标准
● 结构设计:GB/T12706.1
● 阻燃电力电缆可根据应用场景进行设计,符合GB/T18380、IEC60332-3、GB/T19666 等要求;
● 耐火电力电缆可根据应用场景进行设计,符合GB/T19216、IEC60331、GB/T19666等要求;
主要使用特性及技术性能要求
● 1、电缆导体长期允许工作温度:聚氯乙烯不超过70℃;交联聚烯烃不超过90℃;
短路时长不超过5秒,电缆导体瞬间高温:聚氯乙烯材质不超过160℃;交联聚烯烃不超过250℃
● 2、敷设电缆:作业环境温度应不低于0℃,低于0℃时应采取加热;
● 3、最小弯曲半径:
|
序号 |
项目 |
单芯电缆 |
三芯电缆 |
||
|
无铠装 |
有铠装 |
无铠装 |
有铠装 |
||
|
1 |
安装时 |
20D |
15D |
15D |
12D |
|
2 |
靠近连接盒和终端 |
15D |
12D |
12D |
10D |
|
注:D为电缆外径 |
|||||
● 4、导体应符合GB/T3956的规定
● 5、产品耐火阻燃特性:
|
序号 |
参考标准 |
说明 |
|
1 |
IEC60332-1(GB/T18380) |
单根垂直燃烧 |
|
2 |
IEC60332-3(GB/T18380) |
成束燃烧 |
|
3 |
IEC60331(GB/T19216) |
耐火测试 |
|
4 |
GB/T19666 |
阻燃级耐火电缆等级,分A、B、C三个等级 |
|
5 |
IEC61034(GB/T17651) |
电缆烟雾密度测试 |
|
6 |
IEC60754-2 |
电缆材质燃烧产生气体检测 |









